LOGO AKZ
ООО "ПРОГРЕСС"
Котельное оборудование
Приезжайте к нам:
г. Алапаевск, ул. Краснофлотцев, д.46Б
Главная/Котлы водогрейные/Схемы: Автоматизация котлов

Автоматизация котлов ВК, КСВа - Схемы

Схема котла с горелкой ГГС-Б
Котел ВК-21 с горелкой ГГС-Б

№ поз.на

рис.3

Усл.

обоз.

Наименование

Место установки

Кол

Приме-чание

1

К8 К11

Задвижка 30ч6бр

Трубопровод прямой и обратной воды

2

 

2

К9

Клапан обратный 16б1бк,

Трубопровод прямой воды

1

 

3

К10

Клапан предохранительный пружинный 17с22нж,

Трубопровод прямой воды

1

 

4

К6

Кран трехходовой 11б18бк

Трубопровод прямой и обратной воды

2

 

5

К7

Кран пробковый 11ч6бк

Котел, воздух

1

 

6

Термометр технический,

0-150 оС (ТБ-0-150оС)

Трубопровод прямой и обратной воды

2

 

7

Y4

Клапан электромагнитный газовый Ду25,  КЭГ9720 (G1”-муфтовый, нормально закрытый, э/магнит 220в /50гц

Линия запальника

1

 

8

Y5

Клапан безопасности Ду25, ВФ1Н-4 (G1”-муфтовый, нормально открытый, э/магнит 220в 50гц

Газопровод

 

1

 

9

Датчик температуры дТС035-50М.В3.120

Трубопровод прямой воды (регулирование)

1

регулирование

10

Манометр МП4-У Кл 1,5

0-1,6 МПа

Трубопровод прямой воды

1

контроль

11

Манометр МП4-У

0-1,6 МПа

Трубопровод обратной воды

1

контроль

12

Датчик давления 1,2 кПа

Передняя крышка.

Давление воздуха после вентилятора

1

контроль

13

дТС035-50П.В3.160

0-250ºС

Температура дымовых газов

1

контроль

15

Датчик давления АДН-2,2

 (0-600Па)

Газоход котла.

Давление в топке

1

контроль

16

Манометр МП3У

0-0,1 МПа

Газопровод

1

контроль

17

К13

Кран шаровой, Ду 25

Слив воды с котла

1

 

18

Y7

Заслонка воздушная

Горелка

1

 

19

Y3

Механизм  (МЭО-16),

ЭПУ-6р

Котел ( по заявке)

1

1

1 шт. на горелке

20

Y6

Заслонка газовая ЗГП-50 с ЭПУ-6р

Горелка

1

регулирование

21

Напоромер

Горелка, вентилятор

1

Не исп.

22

К14

Кран шаровой, Ду 15

Слив конденсата

1

 

23

ВЛ1

Фотодатчик ФД4 (АДП-02.2)

Горелка

1

 

№ поз.на рис.3

Усл.

обоз.

Наименование

Место установки

Кол

Приме-чание

24

К2 К3

Устройство отборное 16-200-ПНМ

Газопровод

2

 

25

Y1 Y2

Клапан электромагнитный газовый Ду50, КЭГ9720.(G2”-муфтовый, нормально закрытый, э/магнит 220в /50гц,

Газопровод

2

 

26

Устройство терморегулирующее   дТС035-50М.В3.120

Трубопровод прямой воды

1

контроль

27

Датчик давления газа

0-40 КПа

Газопровод-Давление газа перед горелкой

1

регулирование

28

Блок управления котлом

АГАВА-6432- или другая по согласованию с заводом изготовителем.

1

Не показан

29

Датчик давления 

0-40 КПа-(АДН-2,2)

Газопровод

1

контроль

30

Манометр сигнал. эл.контакт. ДМ 2010 Сг исп.V  0-1,6 МПа

Трубопровод прямой воды

1

контроль

31, 31.1*

К1, К1.1*

Кран шаровой, Ду 50

Газопровод

2

 

32

Манометр сигнал. эл.контакт. ДМ 2010           Сг исп.V  0-0,1 МПа

Газопровод

1

Контроль герметичности

33

F1

Свеча зажигания А11 или А17

Газопровод горелка

1

Не показана

 

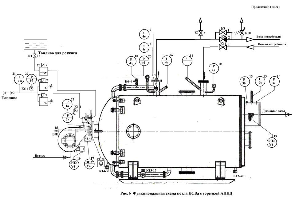
Схема котла с горелкой АПНД
Котел ВК-21 с горелкой АПНД

 

№ поз.

на

рис.

4

Услоб.

Наименование

Место установки

Кол-во

Приме-  

 чание

1.

К8 К11

Задвижка 30Ч6бр, Ду100

Трубопровод прямой и обратной воды

2

 

2.

К9

Клапан обратный 16б1бк

Трубопровод прямой воды

1

 

3.

К10

Клапан предохранительный 17С22нж

Трубопровод прямой воды

1

 

4.

К6

Кран трехходовой 11Б18бк (14М1-16)

Трубопровод. Прямая и обратная вода

3

 

5.

К7

Кран пробковый 11ч6бк

Котел, спуск воздуха

1

 

6.

Термометр ТТП5 (0-160ºС)

Трубопровод прямой и обратной воды

2

 

7.

Y1 Y2

Y3

Клапан ASCO, SCE210G, 3W30, Ду15  

               

Топливопровод

3

Регулирование подачи топлива

9.

Датчик регулирования мощности ТРМ1А+ТС

Трубопровод прямой воды

1

регулирование

10.

Манометр МП4-У Кл 1,5

0-1,0 МПа

Трубопровод прямой воды

1

контроль

11.

Манометр МП4-У

0-1,0 МПа

Трубопровод обратной воды

1

контроль

12.

Датчик давления  1,2 кПа

Топка котла

1

контроль

13.

Термометр ТТП 85250163

Газоход

1

контроль

15.

Тягонапоромер

Газоход

1

*регулирование

16.

К1

Клапан 15ч38п, шаровой кран Ду15

Топливо розжига

1

 

17.

К13

Кран шаровой, Ду 25

Слив воды с котла

1

 

18.

ВЛ1

Фотодатчик АДП-01.1

Горелка

1

 

19.

Y4

Механизм электрический однооборотный ЭПУ-6р

Горелка,

газоход котла (под заказ)

2

1

 

20.

Т1

Трансформатор зажигания

Горелка

1

 

21.

Термосопротивление ТСМ (150ºС)

Топливопровод горелки

 

1

 

22.

Манометр МП2-У Кл 1,5  

0-1,0 МПа

Топливопровод

1

 

23.

Манометр сигнал. эл.контакт. ДМ 2010 Сг исп.V 0-1,0 МПа

Топливопровод перед горелкой

1

 

24.

Датчик давления воздуха           0-12 КПа

Горелка

1

регулирование

25.

Манометр сигнал. эл.контакт. ДМ 2010 Сг исп.V 0-1,0 МПа

Трубопровод прямой воды

1

регулирование

26.

Устройство терморегулирующее ТУДЭ-2

Трубопровод прямой воды

1

регулирование

28.

Блок управления котлом (БУК)

АГАВА и др.

 

 

30.

К12 К14

Кран шаровой, Ду 15

Кран шаровой, Ду 15

Слив конденсата

Слив конденсата с передней крышки

1

 

1

 

 

 

Связаться с нами
Задайте вопрос и специалист проконсультирует Вас через 10 мин
Скрытое поле:
это поле обязательно для заполнения
Имя:*
это поле обязательно для заполнения
Телефон:*
это поле обязательно для заполнения
Комментарии:*
это поле обязательно для заполнения
Я согласен(а) с обработкой персональных данных*
Спасибо! Форма отправлена
Связаться с нами
Задайте вопрос и специалист проконсультирует Вас через 10 мин
Скрытое поле:
это поле обязательно для заполнения
Имя:*
это поле обязательно для заполнения
Телефон:*
это поле обязательно для заполнения
Комментарии:*
это поле обязательно для заполнения
Я согласен(а) с обработкой персональных данных*
Спасибо! Форма отправлена
ООО "ПРОГРЕСС"
Алапаевский завод по производству котельного оборудования
Хотите получить консультацию?
Коммерческий отдел: +7 (343) 46-3-50-46
Технический отдел: +7 (343) 46-3-50-49
это поле обязательно для заполнения
Телефон:*
это поле обязательно для заполнения
Галочка*
Спасибо! Форма отправлена
г. Алапаевск, ул. Краснофлотцев, д.46Б
ИНН 6678052984
ОГРН 1146678048934
Котел водогрейный, жаротрубный Яндекс.Метрика
Заказать
Задайте вопрос и специалист проконсультирует Вас через 10 мин
Скрытое поле:
это поле обязательно для заполнения
Имя:*
это поле обязательно для заполнения
Телефон:*
это поле обязательно для заполнения
Комментарии:*
это поле обязательно для заполнения
Я согласен(а) с обработкой персональных данных*
Спасибо! Форма отправлена